产品

当前位置:首页>产品中心>Cooper>高压设备产品中心PRODUCT CENTER

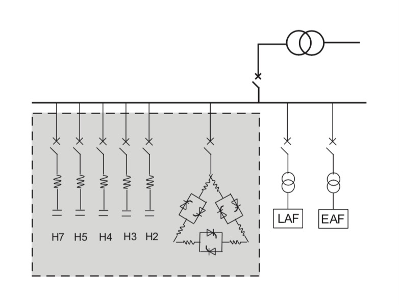
静止无功补偿装置(SVC)

现代工业的发展,如在钢铁行业、铁道行业等中一般采用大型非线性冲击负荷,生产运行时对电力系统的安全、稳定、电能质量产生巨大的影响:

  • 产生大量的2~7次为主的各次谐波分量, 引起供电系统电流和电压畸变;

  • 伴随的无功功率冲击,导致供电母线电压 波动和闪变;

  • 三相电极不对称短路 , 引起负序电流和产 生负序电压。

 

利用静止无功补偿装置 (SVC) 来解决如上问题。

设计静止无功补偿装置所需资料:

 

  • SVC 要接入的电网系统图

  • 额定电压及频率

  • 供电网公共连接点的短路容量及可能变化的范围

  • 无功功率的变化或相关负荷资料

  • 谐波及负荷的详细资料

  • 允许的电压波动及谐波含量,无功功率的需求

  • 与补偿装置相关的附加或特殊的要求

  • 周围环境条件

  • 电话:0755-25856926
  • 邮箱:szqnhc@163.com
  • 地址:广东省深圳市罗湖区凤凰路193号海珑华苑海阔阁18B